-
Зарегистрируйтесь или авторизуйтесь
Зарегистрируйтесь или авторизуйтесь, чтобы получить полный доступ к ресурсам.
- Войти
- или
- Регистрация
-
Случайные объявления
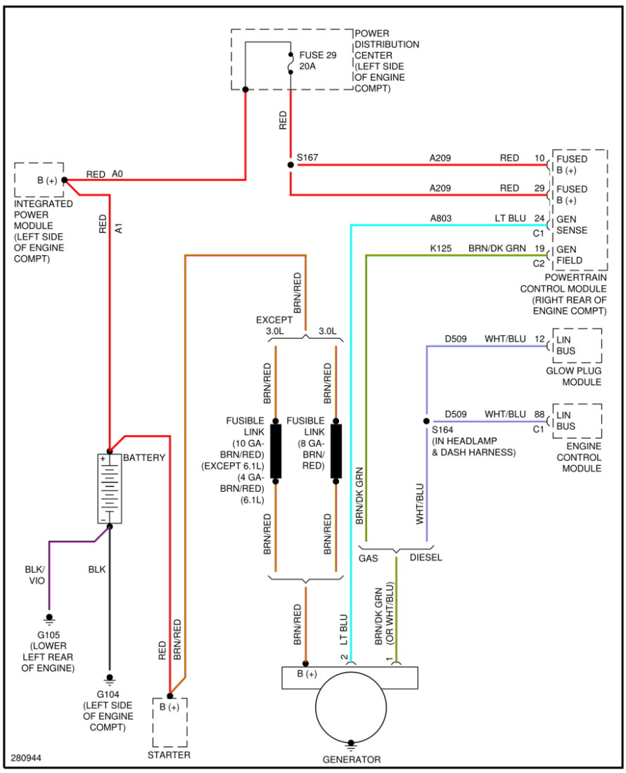
Очень информативные электрические схемы по Jeep grand cherokee wk 2005-2010
-
Кто в онлайне 9 пользователей, 0 анонимных, 306 гостей (Посмотреть всех)
- Solist
- сварщик
- www124
- Травматолог
- Kofman
- diman416
- Шухрад
- JimmyT
- Lellivsh
-
Бортжурналы
-
- 143
записи - 23
комментария - 40447
просмотров
Последние записи
Последняя запись
Техническое обслуживание Jeep Wrangler 2021 — замена жидкостей
Сегодня в нашем сервисе TRS Motors побывал настоящий ‘красный зверь’ — Jeep Wrangler 2021 года с пробегом 33 000 километров. Этот автомобиль приехал на плановое техническое обслуживание, которое особенно важно для полноприводных внедорожников. Wrangler — это не просто городской кроссовер, а серьезный внедорожник с сложной трансмиссией, требующий особого внимания к техническим жидкостям и узлам. При пробеге около 30-35 тысяч километров наступает тот самый момент, когда необходимо провести комплексную проверку всех систем, даже если автомобиль выглядит абсолютно исправным. Многие владельцы ошибочно полагают, что современные Jeep не требуют частого обслуживания, но практика нашего сервиса показывает обратное — регулярное ТО позволяет выявить проблемы на ранней стадии и избежать дорогостоящего ремонта в будущем.
Состояние трансмиссии и редукторов: анализ жидкостей
При диагностике трансмиссии Jeep Wrangler мы уделили особое внимание состоянию технических жидкостей в основных узлах. Передний редуктор показал наличие загрязненного масла, которое требовало немедленной замены — это стандартная процедура для автомобилей с таким пробегом. Коробка передач порадовала свежим маслом, что свидетельствует о аккуратной эксплуатации автомобиля предыдущим владельцем. В раздаточной коробке ситуация была аналогичной переднему редуктору — масло нуждалось в обновлении. Задний редуктор также требовал внимания — срок замены масла подошел согласно регламенту технического обслуживания. Все эти работы были выполнены в рамках текущего ТО, что гарантирует надежную работу трансмиссии в любых дорожных условиях. Для владельцев Jeep особенно важно следить за состоянием редукторов, поскольку эти автомобили часто используются в условиях повышенных нагрузок.
Критическая важность тормозной жидкости в американских авто
Одной из самых серьезных проблем, выявленных во время диагностики, стало состояние тормозной жидкости. Наш прибор показал содержание влаги на уровне 4%, что является критическим показателем. Такая жидкость уже не способна выполнять свои основные функции — эффективно передавать усилие от педали к тормозным механизмам и обеспечивать необходимую температуру кипения. Для справки: нормальный показатель влажности тормозной жидкости составляет 1-1,5%. Именно поэтому на американских автомобилях, включая Jeep Wrangler, замена тормозной жидкости должна быть одной из первых процедур даже при покупке нового авто — практика показывает, что даже машины с завода часто приходят с завышенной влажностью. Это особенность производства и транспортировки, которую нельзя игнорировать.
Процедура замены жидкостей и дополнительные проверки
В рамках технического обслуживания мы провели полную замену всех отработавших свой ресурс технических жидкостей. Для редукторов были использованы специализированные масла, соответствующие требованиям производителя. Тормозная система была полностью прокачана с заменой жидкости на оригинальную, что гарантирует надежную работу тормозов в любых условиях. Также была проведена проверка на наличие программных обновлений — для данного Jeep Wrangler актуальным было только обновление для двигателя, однако его установку было решено отложить на следующий визит. После завершения всех работ автомобиль прошел контрольный тест-драйв, подтвердивший исправность всех систем. Регулярное обслуживание в специализированном сервисе TRS Motors позволяет поддерживать ваш Jeep Wrangler в идеальном техническом состоянии независимо от условий эксплуатации.
- Читать далее...
- 0 комментариев
- 143
-
- 47
записей - 105
комментариев - 306116
просмотров
Последние записи
Последняя запись
JEEP Grand Cherokee 4.7 затроил мотор
Сегодня у нас в ремонте старый добрый Grand 2002 года с пробегом 300 000. Мотор 4,7 л. Двадцать с лишним лет верой и правдой служил он своему хозяину. И вот что-то пошло не так. Появилась вибрация, один из цилиндров перестал работать.
Современные технологии позволяют заглянуть внутрь двигателя, не разбирая его. Достаточно вывернуть свечу и вставить эндоскоп.
И вот какая картина открылась нашему взору. Верхняя плоскость поршня покрыта кратерами от многочисленных ударов острых осколков.
Сектор поршня отколот до верхнего кольца.
На гильзе цилиндра задиры.
А это свеча, вывернутая из этого цилиндра. Что-то попало между свечей и поршнем. Центральный и боковой электроды согнуты, а изолятор раскрошился.
Осколки изолятора очень опасная вещь. Керамика штука твердая. Такой обломок впивается в поршень и, двигаясь вместе с ним, оставляет глубокие риски на стенке цилиндра.
Повернем эндоскоп вверх, и посмотрим состояние головки блока. Как мы видим, седло этого клапана разрушено – отсутствует сектор. Видимо, его обломки и нанесли такие повреждения поршню.
Причины разрушения седел клапанов те же, что и самих клапанов – это некачественное топливо. При сгорании такого топлива температура превышает допустимую, что приводит к трещинам и прогоранию клапанов и седел клапанов.
В такой ситуации можно менять двигатель на б/у. Это будет быстрее и дешевле ремонта.
Но обратная сторона медали – найти двигатель б/у в нормальном состоянии на автомобиль такого возраста вряд ли получится. Вот такие экземпляры попадаются – дымят отовсюду.
А качество ремонта будет зависеть от качества запчастей, которые удастся найти на этот мотор.
Такая машина с двигателем 4,7 литра стоит сейчас больше миллиона.
Страховые компании подходят к ремонту автомобиля прагматично. Если предварительная стоимость ремонта превышает 60-80% (этот порог разный у разных страховых компаний) автомобиль не ремонтируют, а продают годные остатки. При этом они справедливо полагают, что окончательная сумма ремонта может значительно превышать предварительную.
Частный клиент не всегда походит к ремонту прагматично, и зачастую ремонтирует свой любимый автомобиль, несмотря ни на что. Правда, не всегда получает удовольствие, подсчитав расходы.
Решение этого клиента мы пока ждем.
- 47
-
- 13
записей - 18
комментариев - 2543
просмотра
Последние записи
Jeep Grand Cherokee WK2 (2010–2021) — популярный внедорожник на вторичном рынке России, но его комплектации, включая специальные версии S Limited и Limited X, часто вызывают вопросы. Модель пережила два рестайлинга: первый в 2013 году (модельные годы 2014–2016) и второй в 2016 году (модельные годы 2017–2021). Каждый рестайлинг вносил изменения в оснащение, отделку, подвеску, шумоизоляцию и технологии. Мы разберём комплектации (Laredo, Limited, S Limited/Limited X, Overland, Summit, Trailhawk, SRT и Trackhawk), их целевую аудиторию, ключевые различия, включая материалы отделки, опции комфорта (подогрев, вентиляция сидений, электропривод багажника), системы безопасности (автоматический дальний свет, удержание в полосе, датчики света и дождя) и особенности подвески, с акцентом на российский рынок.
Дорестайлинг (2010–2013)
Основные комплектации и опции
-
Laredo: Базовая комплектация для практичных покупателей, ищущих надёжный внедорожник для семьи и умеренного бездорожья.
-
Оснащение: Тканевый салон (иногда искусственная кожа), двухзонный климат-контроль, 17-дюймовые колёса, мультимедиа с 5-дюймовым экраном (Uconnect 8.4" в 2013 году в некоторых регионах).
-
Отделка: Пластиковые панели на консоли и дверях, тканевые вставки. Руль — искусственная кожа.
-
Подогрев/вентиляция сидений: Подогрев передних сидений — опция, вентиляция недоступна.
-
Электропривод багажника: Опция в пакете Laredo X.
-
Системы безопасности: Камера заднего вида (опция), парктроники (опция), датчики света и дождя (опция). Автоматический дальний свет и удержание в полосе недоступны.
-
Аудиосистема: Базовая 6-динамиковая (320 Вт) с AM/FM, CD, AUX. Опционально — Alpine с 9 динамиками (506 Вт).
-
Полный привод: Quadra-Trac I (без понижающей передачи) или Quadra-Trac II (с понижающей передачей, опция).
-
Подвеска: Многорычажная пружинная, без Nivomat.
-
Другие опции: Ксеноновые фары, запуск с кнопки (опция в 2013 году).
-
-
Limited: Средний уровень для тех, кто хочет больше комфорта и технологий.
-
Оснащение: Кожаный салон (Capri, чаще искусственная), подогрев передних и задних сидений, камера заднего вида, 18-дюймовые колёса, Uconnect 8.4" (с 2013 года).
-
Отделка: Искусственная кожа Capri на сиденьях, пластиковые панели с кожаными вставками, руль — натуральная кожа.
-
Подогрев/вентиляция сидений: Подогрев передних и задних сидений — стандарт, вентиляция недоступна.
-
Электропривод багажника: Опция (стандарт в 2013 году).
-
Системы безопасности: Парктроники, камера заднего вида, датчики света и дождя (опция). Автоматический дальний свет (опция)
-
Аудиосистема: Alpine с 9 динамиками (506 Вт).
-
Полный привод: Quadra-Trac II, опционально Quadra-Drive II (с блокировкой дифференциала).
-
Подвеска: Многорычажная пружинная, без Nivomat. Пневмоподвеска Quadra-Lift — редкая опция.
-
Другие опции: Панорамная крыша, навигация, ксеноновые фары.
-
-
Overland: Премиальная комплектация для роскоши и внедорожных возможностей.
-
Оснащение: 20-дюймовые колёса, панорамная крыша, навигация, Uconnect 8.4".
-
Отделка: Натуральная кожа Nappa, кожаные вставки на дверях и консоли, деревянные панели (Open Pore Wood). Пластик только в нижних частях.
-
Подогрев/вентиляция сидений: Подогрев и вентиляция передних сидений, подогрев задних сидений — стандарт.
-
Электропривод багажника: Стандарт.
-
Системы безопасности: Ксеноновые фары, парктроники, камера заднего вида, датчики света и дождя (стандарт). Адаптивный круиз-контроль (опция с 2013 года). Автоматический дальний свет и удержание в полосе недоступны.
-
Аудиосистема: Alpine с 9 динамиками (506 Вт), опционально Harman Kardon с 19 динамиками (825 Вт).
-
Полный привод: Quadra-Drive II с понижающей передачей.
-
Подвеска: Пневмоподвеска Quadra-Lift (165–270 мм)
-
Другие опции: Подогрев руля, система Selec-Terrain.
-
-
SRT-8: Спортивная версия для энтузиастов скорости.
-
Оснащение: 6.4-литровый HEMI V8 (470 л.с.), спортивная подвеска Bilstein, тормоза Brembo (380 мм спереди, 350 мм сзади), 20-дюймовые диски, спортивные сиденья.
-
Отделка: Кожа Nappa и замша, карбоновые вставки, пластик в нижних частях.
-
Подогрев/вентиляция сидений: Подогрев и вентиляция передних сидений, подогрев задних сидений — стандарт.
-
Электропривод багажника: Стандарт.
-
Системы безопасности: Ксеноновые фары, парктроники, камера заднего вида, датчики света и дождя (стандарт). Адаптивный круиз-контроль (опция). Автоматический дальний свет и удержание в полосе недоступны.
-
Аудиосистема: Harman Kardon с 19 динамиками (825 Вт).
-
Полный привод: Quadra-Trac с акцентом на заднюю ось (65/35).
-
Подвеска: Адаптивная спортивная подвеска Bilstein.
-
Другие опции: Подогрев руля, спортивный режим Selec-Track, панорамная крыша.
-
Подвеска
-
Laredo, Limited: Многорычажная пружинная, без Nivomat. Quadra-Lift — редкая опция.
-
Overland: Пневмоподвеска Quadra-Lift (стандарт в США/Европе), в России — стальная пружинная с Nivomat (задние).
-
SRT-8: Адаптивная спортивная подвеска Bilstein.
Шумоизоляция
-
Laredo: Базовая, шум шин и ветра заметен.
-
Limited: Улучшенная за счёт дополнительных материалов.
-
Overland: Высокий уровень с многослойными стёклами.
-
SRT-8: На уровне Limited, но выхлоп и шины увеличивают шум.
Ощущения при езде
-
Laredo, Limited: Комфортные, мягкая подвеска, но с кренами.
-
Overland: Плавная и универсальная благодаря Nivomat (в России) или Quadra-Lift (в других регионах).
-
SRT-8: Спортивная динамика, но жёсткая подвеска снижает комфорт.
Первый рестайлинг (2013–2016, модельные годы 2014–2016)
Основные изменения
Введена 8-ступенчатая АКПП ZF 8HP, обновлённый дизайн (оптика, бампера, решётка радиатора), Uconnect 8.4" стал стандартом для Limited и выше. Появилась комплектация Summit. Адаптивный круиз-контроль — опция для Overland, недоступен в Limited.
-
Laredo:
-
Оснащение: Ткань или искусственная кожа, 17-дюймовые колёса, Uconnect 8.4".
-
Отделка: Пластиковые панели, частично с искусственной кожей. Руль — кожаный.
-
Подогрев/вентиляция сидений: Подогрев передних сидений (опция), вентиляция недоступна.
-
Электропривод багажника: Опция (стандарт в Laredo X).
-
Системы безопасности: Камера заднего вида, парктроники (опция), датчики света и дождя (опция). Автоматический дальний свет и удержание в полосе недоступны.
-
Аудиосистема: Базовая 6-динамиковая (320 Вт) или Alpine с 9 динамиками (506 Вт).
-
Подвеска: Многорычажная пружинная, без Nivomat.
-
Другие опции: Ксеноновые фары, навигация, запуск с кнопки.
-
-
Limited:
-
Оснащение: Кожа Capri (иногда натуральная), 18-дюймовые колёса, подогрев передних и задних сидений, Uconnect 8.4".
-
Отделка: Кожа Capri, пластиковые панели с кожаными и деревянными вставками (опция).
-
Подогрев/вентиляция сидений: Подогрев передних и задних сидений — стандарт, вентиляция — опция с 2015 года (в пакетах Luxury Group II или 75th Anniversary).
-
Электропривод багажника: Стандарт.
-
Системы безопасности: Парктроники, камера заднего вида, датчики света и дождя (опция). Автоматический дальний свет и удержание в полосе недоступны.
-
Аудиосистема: Alpine с 9 динамиками (506 Вт).
-
Подвеска: Многорычажная пружинная, без Nivomat. Quadra-Lift — редкая опция.
-
Другие опции: Панорамная крыша, навигация, автопарковщик (редко).
-
-
Overland:
-
Оснащение: 20-дюймовые колёса, панорамная крыша, навигация, Uconnect 8.4".
-
Отделка: Натуральная кожа Nappa, кожаные панели, деревянные вставки (Open Pore Wood). Пластик минимален.
-
Подогрев/вентиляция сидений: Подогрев и вентиляция передних сидений, подогрев задних сидений — стандарт.
-
Электропривод багажника: Стандарт.
-
Системы безопасности: Ксеноновые фары, парктроники, камера заднего вида, датчики света и дождя (стандарт). Адаптивный круиз-контроль (опция), автоматический дальний свет (опция с пакетом Advanced Technology Group).
-
Аудиосистема: Harman Kardon с 19 динамиками (825 Вт, стандарт с 2014 года; в 2013 году — Alpine 506 Вт).
-
Полный привод: Quadra-Drive II.
-
Подвеска: На российском рынке — стальная пружинная с саморегулирующимися амортизаторами Nivomat (задние); Quadra-Lift стандартна в США/Европе.
-
Другие опции: Подогрев руля, Selec-Terrain, адаптивная оптика.
-
-
Summit (с 2014 года):
-
Оснащение: Многослойные стёкла, кожа Nappa (Laguna с 2015 года), адаптивная оптика, 20-дюймовые колёса.
-
Отделка: Премиальная кожа Nappa/Laguna, кожаные панели, деревянные вставки. Пластик отсутствует.
-
Подогрев/вентиляция сидений: Подогрев и вентиляция передних сидений, подогрев задних сидений — стандарт.
-
Электропривод багажника: Стандарт.
-
Системы безопасности: Адаптивный круиз-контроль (опция), автоматический дальний свет (опция с 2015 года), парктроники, камера заднего вида, датчики света и дождя (стандарт).
-
Аудиосистема: Harman Kardon с 19 динамиками (825 Вт).
-
Полный привод: Quadra-Drive II.
-
Подвеска: Пневмоподвеска Quadra-Lift.
-
Другие опции: Система шумоподавления, подогрев руля, проекционный дисплей (редко).
-
-
SRT:
-
Оснащение: 6.4-литровый HEMI V8 (475 л.с.), адаптивная подвеска Bilstein, тормоза Brembo, 20-дюймовые диски.
-
Отделка: Кожа Nappa и замша, карбоновые вставки.
-
Подогрев/вентиляция сидений: Подогрев и вентиляция передних сидений, подогрев задних сидений.
-
Электропривод багажника: Стандарт.
-
Системы безопасности: Адаптивный круиз-контроль (опция), ксеноновые фары, парктроники, датчики света и дождя (стандарт).
-
Аудиосистема: Harman Kardon с 19 динамиками (825 Вт).
-
Подвеска: Адаптивная спортивная подвеска Bilstein.
-
Другие опции: Подогрев руля, Selec-Track, панорамная крыша.
-
Подвеска
-
Laredo, Limited: Многорычажная пружинная, без Nivomat. Quadra-Lift — редкая опция.
-
Overland: Стальная пружинная с Nivomat (задние) на российском рынке; Quadra-Lift стандартна в США/Европе.
-
Summit: Пневмоподвеска Quadra-Lift.
-
SRT: Адаптивная спортивная подвеска Bilstein.
Шумоизоляция
-
Laredo: Базовая, шум шин и ветра заметен.
-
Limited: Улучшенная за счёт дополнительных материалов.
-
Overland: Высокий уровень с многослойными стёклами.
-
Summit: Эталонная с системой шумоподавления.
-
SRT: Хорошая, но выхлоп и шины увеличивают шум.
Ощущения при езде
-
Laredo, Limited: Плавная езда, но с кренами.
-
Overland: Плавная и универсальная благодаря Nivomat (в России) или Quadra-Lift (в других регионах).
-
Summit: Максимальный комфорт благодаря пневмоподвеске.
-
SRT: Спортивная динамика, жёсткая подвеска.
Второй рестайлинг (2016–2021, модельные годы 2017–2021)
Основные изменения
Добавлены Trailhawk, Trackhawk (с 2018 года), S Limited (в России, эквивалент Limited X), Apple CarPlay/Android Auto, системы ADAS (автоматический дальний свет, удержание в полосе, контроль слепых зон). Косметические изменения в дизайне.
-
Laredo:
-
Оснащение: Ткань или искусственная кожа, 17-дюймовые колёса, Uconnect 8.4".
-
Отделка: Пластиковые панели с искусственной кожей. Руль — кожаный.
-
Подогрев/вентиляция сидений: Подогрев передних сидений (опция), вентиляция недоступна.
-
Электропривод багажника: Опция.
-
Системы безопасности: Камера заднего вида, парктроники (опция), датчики света и дождя (опция), автоматический дальний свет и удержание в полосе (опции с 2017 года).
-
Аудиосистема: Базовая 6-динамиковая (320 Вт) или Alpine с 9 динамиками (506 Вт).
-
Подвеска: Многорычажная пружинная, без Nivomat.
-
Другие опции: Навигация, ксеноновые фары, пневмоподвеска (редко).
-
-
Limited:
-
Оснащение: Кожа Capri (натуральная в поздних версиях), 18-дюймовые колёса, подогрев сидений.
-
Отделка: Кожа Capri, пластиковые панели с кожаными и деревянными вставками.
-
Подогрев/вентиляция сидений: Подогрев передних и задних сидений, вентиляция передних сидений — опция.
-
Электропривод багажника: Стандарт.
-
Системы безопасности: Парктроники, камера заднего вида, датчики света и дождя (опция), автоматический дальний свет и удержание в полосе (опции с 2017 года).
-
Аудиосистема: Alpine с 9 динамиками (506 Вт).
-
Подвеска: Многорычажная пружинная, без Nivomat. Quadra-Lift — редкая опция.
-
Другие опции: Панорамная крыша, пневмоподвеска, автопарковщик.
-
-
S Limited (в России, эквивалент Limited X) (2020–2021):
-
Оснащение: На базе Limited, 20-дюймовые колёса (чёрные или хром), Uconnect 8.4" с Apple CarPlay/Android Auto, подогрев сидений, электропривод багажника.
-
Отделка: Кожа Capri (натуральная), премиальные вставки (дерево или алюминий), чёрные акценты.
-
Подогрев/вентиляция сидений: Подогрев передних и задних сидений, вентиляция передних сидений — опция.
-
Электропривод багажника: Стандарт.
-
Системы безопасности: Парктроники, камера заднего вида, датчики света и дождя (стандарт), автоматический дальний свет, удержание в полосе, контроль слепых зон (опции).
-
Аудиосистема: Alpine с 9 динамиками (506 Вт), Harman Kardon (825 Вт) — опция.
-
Полный привод: Quadra-Trac II, опционально Quadra-Drive II.
-
Подвеска: Многорычажная пружинная, без Nivomat. Quadra-Lift — редкая опция.
-
Другие опции: Панорамная крыша, навигация, адаптивная оптика, чёрные или хромированные акценты экстерьера.
-
Примечание: В России S Limited — маркетинговое название для Limited X, используемого в США и других странах с 2018 года (модельный год 2019). Отличия минимальны, связаны с региональными настройками (например, усиленный обогрев для российского климата).
-
-
Overland:
-
Оснащение: Пневмоподвеска Quadra-Lift (в США/Европе, редко в России), 20-дюймовые колёса, панорамная крыша.
-
Отделка: Кожа Nappa, кожаные панели, деревянные вставки.
-
Подогрев/вентиляция сидений: Подогрев и вентиляция передних сидений, подогрев задних сидений.
-
Электропривод багажника: Стандарт.
-
Системы безопасности: Адаптивный круиз-контроль, автоматический дальний свет, удержание в полосе, контроль слепых зон, автопарковщик, датчики света и дождя (стандарт).
-
Аудиосистема: Harman Kardon с 19 динамиками (825 Вт).
-
Подвеска: Пневмоподвеска Quadra-Lift .
-
Другие опции: Подогрев руля, адаптивная оптика, Selec-Terrain.
-
-
Summit:
-
Оснащение: Многослойные стёкла, кожа Nappa/Laguna, адаптивная оптика.
-
Отделка: Премиальная кожа Laguna, кожаные панели, деревянные вставки.
-
Подогрев/вентиляция сидений: Подогрев и вентиляция передних сидений, подогрев задних сидений.
-
Электропривод багажника: Стандарт.
-
Системы безопасности: Адаптивный круиз-контроль, автоматический дальний свет, удержание в полосе, контроль слепых зон, автопарковщик, датчики света и дождя (стандарт).
-
Аудиосистема: Harman Kardon с 19 динамиками (825 Вт).
-
Подвеска: Пневмоподвеска Quadra-Lift.
-
Другие опции: Система шумоподавления, проекционный дисплей (редко).
-
-
Trailhawk (с 2017 года):
-
Оснащение: Пневмоподвеска Quadra-Lift, внедорожные шины, защита днища, красная прострочка.
-
Отделка: Кожа и замша, пластиковые панели с кожаными вставками, красные акценты.
-
Подогрев/вентиляция сидений: Подогрев и вентиляция передних сидений, подогрев задних сидений.
-
Электропривод багажника: Стандарт.
-
Системы безопасности: Камера заднего вида, парктроники, датчики света и дождя (стандарт), автоматический дальний свет и удержание в полосе (опции).
-
Аудиосистема: Alpine с 9 динамиками (506 Вт).
-
Подвеска: Пневмоподвеска Quadra-Lift с увеличенными ходами.
-
Другие опции: Подогрев руля, Selec-Terrain, буксировочный пакет.
-
-
SRT:
-
Оснащение: 6.4-литровый HEMI V8 (475 л.с.), подвеска Bilstein, тормоза Brembo.
-
Отделка: Кожа Nappa и замша, карбоновые вставки.
-
Подогрев/вентиляция сидений: Подогрев и вентиляция передних сидений, подогрев задних сидений.
-
Электропривод багажника: Стандарт.
-
Системы безопасности: Адаптивный круиз-контроль, автоматический дальний свет, удержание в полосе, контроль слепых зон, датчики света и дождя (стандарт).
-
Аудиосистема: Harman Kardon с 19 динамиками (825 Вт).
-
Подвеска: Адаптивная спортивная подвеска Bilstein.
-
Другие опции: Подогрев руля, Selec-Track, панорамная крыша.
-
-
Trackhawk (с 2018 года):
-
Оснащение: 6.2-литровый V8 HEMI (707 л.с.), тормоза Brembo, 20-дюймовые диски.
-
Отделка: Кожа Laguna, карбоновые вставки, минимум пластика.
-
Подогрев/вентиляция сидений: Подогрев и вентиляция передних сидений, подогрев задних сидений.
-
Электропривод багажника: Стандарт.
-
Системы безопасности: Адаптивный круиз-контроль, автоматический дальний свет, удержание в полосе, контроль слепых зон, датчики света и дождя (стандарт).
-
Аудиосистема: Harman Kardon с 19 динамиками (825 Вт).
-
Подвеска: Адаптивная спортивная подвеска Bilstein.
-
Другие опции: Подогрев руля, Selec-Track, адаптивная оптика.
-
Подвеска
-
Laredo, Limited, S Limited/Limited X: Многорычажная пружинная, без Nivomat. Quadra-Lift — редкая опция.
-
Overland: Пневмоподвеска Quadra-Lift
-
Summit, Trailhawk: Пневмоподвеска Quadra-Lift, с увеличенными ходами для Trailhawk.
-
SRT, Trackhawk: Адаптивная спортивная подвеска Bilstein.
Шумоизоляция
-
Laredo: Базовая, шум шин и ветра заметен.
-
Limited, S Limited/Limited X: Улучшенная с многослойными стёклами.
-
Overland: Высокий уровень с многослойными стёклами.
-
Summit: Эталонная с системой шумоподавления.
-
Trailhawk: Сбалансированная, но внедорожные шины добавляют шум.
-
SRT, Trackhawk: Хорошая, но двигатель и шины увеличивают шум.
Ощущения при езде
-
Laredo, Limited, S Limited/Limited X: Плавная езда, но с кренами.
-
Overland: Плавная и универсальная благодаря Quadra-Lift
-
Summit: Максимальный комфорт благодаря пневмоподвеске.
-
Trailhawk: Уверенная на бездорожье, жёстче на асфальте.
-
SRT, Trackhawk: Спортивная динамика, жёсткая подвеска.
Ключевые отличия и рекомендации
-
Laredo: Для экономных покупателей. Ткань или искусственная кожа, минимум опций, без вентиляции и ADAS. Подходит для семей.
-
Limited: Баланс цены и комфорта. Кожа Capri, подогрев, электропривод багажника, вентиляция как опция.
-
S Limited/Limited X: Премиальная версия Limited с улучшенной отделкой, 20-дюймовыми колёсами, Apple CarPlay/Android Auto, ADAS (опции). В России S Limited (2020–2021) — маркетинговое название Limited X (2018–2021 в других странах).
-
Overland: Премиум с кожей Nappa, пневмоподвеской Quadra-Lift, музыкой Harman Kardon, датчики света/дождя, автоматический дальний свет (опция в 2014 году). Для длительных поездок и бездорожья.
-
Summit: Максимальная роскошь с кожей Laguna, шумоподавлением, полным набором ADAS.
-
Trailhawk: Для бездорожья с практичной отделкой, пневмоподвеской, Alpine.
-
SRT и Trackhawk: Для энтузиастов скорости. Премиальная кожа, спортивные настройки, Harman Kardon, но меньше комфорта.
Невидимые, но ощутимые отличия
-
Подвеска: Nivomat в Overland (Россия 2014-2016) обеспечивает выравнивание при нагрузке, пневмоподвеска Quadra-Lift в Overland , Summit и Trailhawk улучшает проходимость, Bilstein в SRT/Trackhawk — для динамики.
-
Шумоизоляция: Summit и Overland лидируют, Laredo и Trailhawk отстают из-за шин.
-
Аудиосистемы: Базовая в Laredo, Alpine в Limited, S Limited/Limited X, Trailhawk, Harman Kardon в Overland, Summit, SRT, Trackhawk.
-
Отделка: Laredo, Limited, S Limited/Limited X — больше пластика, Overland и Summit — кожа и дерево, Trailhawk — практичная замша, SRT/Trackhawk — спортивные акценты.
-
АКПП: 8-ступенчатая ZF (с 2013 года) делает переключения плавными, особенно в SRT и Trackhawk.
-
Электроника: Summit и Overland предлагают полный набор ADAS, Laredo, Limited, S Limited/Limited X — базовые функции.
Вторичный рынок в России
Grand Cherokee WK2 ценится за надёжность. Laredo и Limited популярны из-за цены (1.5–3 млн рублей в 2025 году). S Limited (Limited X), Overland и Summit купить сложнее, для премиум-покупателей. Trailhawk редок, но востребован для бездорожья. SRT и Trackhawk — выбор энтузиастов, но дороже в обслуживании.
Заключение
Jeep Grand Cherokee WK2 предлагает комплектации для разных задач: Laredo, Limited, S Limited/Limited X для экономии и стиля, Overland и Summit для роскоши, Trailhawk для бездорожья, SRT и Trackhawk для динамики. S Limited в России (2020–2021) — переименованная Limited X, с минимальными отличиями для местного рынка. Различия в отделке, комфорте, аудиосистемах, подвеске (Nivomat в Overland для России) и технологиях (например, автоматический дальний свет и адаптивный круиз в Overland 2014) создают значительный разрыв. Тестируйте разные версии, чтобы выбрать подходящую.
А.В. Гапонов.
Заметили неточность? Напишите в комментариях.
- 13
-





Рекомендуемые сообщения
Присоединяйтесь к обсуждению
Вы можете написать сейчас и зарегистрироваться позже. Если у вас есть аккаунт, авторизуйтесь, чтобы опубликовать от имени своего аккаунта.